нужна воздушная схема подвески Volvo FH-12 98г
нужна воздушная схема подвески Volvo FH-12 98г
Помогите разобраться с пневмоподвеской Volvo -12с задним ленивцем, не встаёт в транспортное положение,только с пульта,датчики уровня пола механика с обойх сторон
Re: нужна воздушная схема подвески вольво FH-12 98г
Вопрос один (нужна схема), а тема о другом (не работает пневмоподвеска))))))))))))
Re: нужна воздушная схема подвески Volvo FH-12 98г
Или два человека оформляли тему и вопрос. (шутка)
Вопрошаемый просит о помощи
предоставить схему пневмаподвески его авто
и все пути решения его проблемы.
Да легко.
Все взялись за пособия по ремонту пневмаподвесок VOLVO FH12 1998г
и сейчас выдадут полный конспект.
Ждём.
Вопрошаемый просит о помощи
предоставить схему пневмаподвески его авто
и все пути решения его проблемы.
Да легко.
Все взялись за пособия по ремонту пневмаподвесок VOLVO FH12 1998г
и сейчас выдадут полный конспект.
Ждём.
-
- Сообщения: 722
- Зарегистрирован: Чт ноя 18, 2010 4:21 pm
- Откуда: Беларусь, город Минск
- Контактная информация:
Re: нужна воздушная схема подвески Volvo FH-12 98г


- syava
- Сообщения: 3561
- Зарегистрирован: Ср май 14, 2008 5:29 pm
- Откуда: Украина г.Луцк
- Контактная информация:
Re: нужна воздушная схема подвески Volvo FH-12 98г
12С там должны електро стоять. 12А там механика,на клапан (кирпич а там их два по ходу) при установке в транспортное должно питание идти на один из соленоидов кирпичей. если транспортное не встает и проблема с проводкой,то и с пульта по идее не должно работать... Это только рассуждения в сух конечно...
Re: нужна воздушная схема подвески Volvo FH-12 98г
Никакого питания (электро) там нет до включения пульта, не кидайтесь словами. Механика проста - пришёл воздух на кран, а тот механически открыт - подъем, закрыт- стоп, задрало - открыт из подушки в атмосфЭру. Электроклапан основной работает как трубка - пропускает воздух. При активации он и командует подачей. Ищите воздух, не балуйтесь пультом.
- syava
- Сообщения: 3561
- Зарегистрирован: Ср май 14, 2008 5:29 pm
- Откуда: Украина г.Луцк
- Контактная информация:
Re: нужна воздушная схема подвески Volvo FH-12 98г
Ага,почему оно тогда при выключенном зажигании не встает в транспортное или когда пульт переведен в ручной режим?
- Alexx60rus
- Сообщения: 1192
- Зарегистрирован: Пн мар 02, 2009 9:05 pm
- Откуда: РФ г.Псков
- Контактная информация:
Re: нужна воздушная схема подвески Volvo FH-12 98г
Там клапан отсекает воздух от крана уровня. Перекидывает управление или на электроклапан или на механический кран уровня. Это если мы о безмозглой вольвоподвеске говорим.
- Alexx60rus
- Сообщения: 1192
- Зарегистрирован: Пн мар 02, 2009 9:05 pm
- Откуда: РФ г.Псков
- Контактная информация:
Re: нужна воздушная схема подвески Volvo FH-12 98г
Опять в нарушение всех правил пишут посты, ни цвета кабины, ни версии электроники.. Чего тут обсужать то? Флуд сплошной.
Re: нужна воздушная схема подвески Volvo FH-12 98г
Пробывал перебрать кирпичь'не помагло
-
- Сообщения: 1085
- Зарегистрирован: Сб окт 18, 2008 10:47 pm
- Откуда: Киев
- Контактная информация:
Re: нужна воздушная схема подвески Volvo FH-12 98г
Кстати тоже интерессно: какая разница при нейтральном положении (положение STOP) и транспортном положении - и в том и в другом случае на електроклапан питание не приходит.syava писал(а):Ага,почему оно тогда при выключенном зажигании не встает в транспортное или когда пульт переведен в ручной режим?
Хотя говорят все таки при положении STOP 1 + приходит.
вроде по памяти при выключении зажигания в транспорт становится.
-
- Сообщения: 1085
- Зарегистрирован: Сб окт 18, 2008 10:47 pm
- Откуда: Киев
- Контактная информация:
Re: нужна воздушная схема подвески Volvo FH-12 98г
ну дыак после переборки продуваются порты 11 и 21, 12 и 22 между собой?? Или нет??Иван 776 писал(а):Пробывал перебрать кирпичь'не помагло
- Кураныч
- Сообщения: 1197
- Зарегистрирован: Сб фев 18, 2012 11:31 pm
- Откуда: Россия,Ростовская обл. г.Каменск-Шахтинский
Re: нужна воздушная схема подвески Volvo FH-12 98г
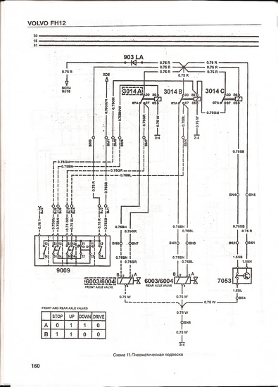
о нашёл, там внизу таблица с питанием клапанов
- Вложения
-
- 005.jpg (84.81 КБ) 23055 просмотров
-
- Сообщения: 1085
- Зарегистрирован: Сб окт 18, 2008 10:47 pm
- Откуда: Киев
- Контактная информация:
Re: нужна воздушная схема подвески Volvo FH-12 98г
Спас. Большой.
Re: нужна воздушная схема подвески Volvo FH-12 98г
А ты повнимательней прочти т/с. Там русским по белому *датчики механика*.syava писал(а):Ага,почему оно тогда при выключенном зажигании не встает в транспортное или когда пульт переведен в ручной режим?
+ мульёнAlexx60rus писал(а):Там клапан отсекает воздух от крана уровня. Перекидывает управление или на электроклапан или на механический кран уровня. Это если мы о безмозглой вольвоподвеске говорим.